
6 AKR 420 IX-1
6 AKR 420 IX-1
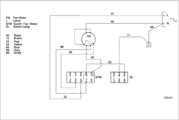
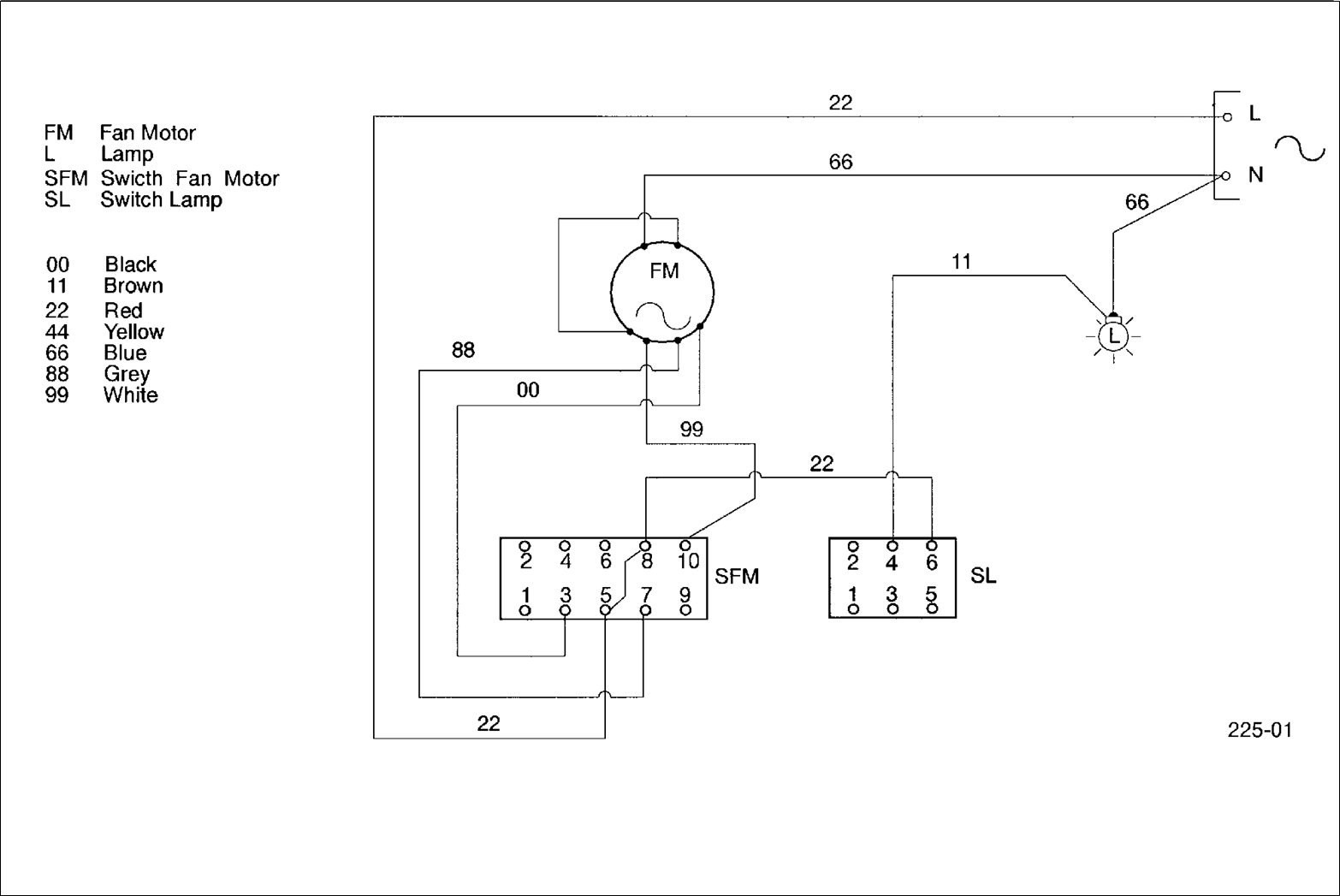
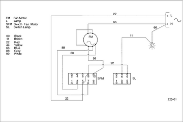
Wiring Diagram

Technical Data
Electricity
Voltage | 220-240 | V |
Frequency | 50 | Hz |
Power
Total | 160 | W |
Fan motor | 120 | W |
Illumination | 40 | W |
Nominal air flow
Speed 1
External exhaustion | 111 | m³ /h |
Recirculation | 85 | m³ /h |
Speed 2
External exhaustion | 131 | m³ /h |
Recirculation | 110 | m³ /h |
Speed 3
External exhaustion | 175 | m³ /h |
Recirculation | 115 | m³ /h |
Noise level
Speed 1
External exhaustion | 52 | dB (A) |
Recirculation | 59 | dB (A) |
Speed 2
External exhaustion | 59 | dB (A) |
Recirculation | 62 | dB (A) |
Speed 3
External exhaustion | 65 | dB (A) |
Recirculation | 64 | dB (A) |
Distance from cooking area
Electric | 650 | mm |
Gas | 750 | mm |
Air exhaust
Flange | ø 100 | mm |