
6AKP 524/IX
6AKP 524/IX
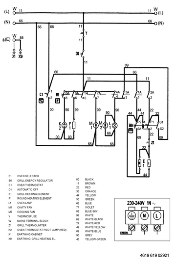
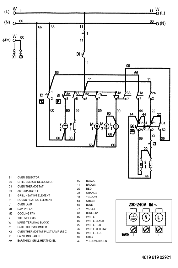
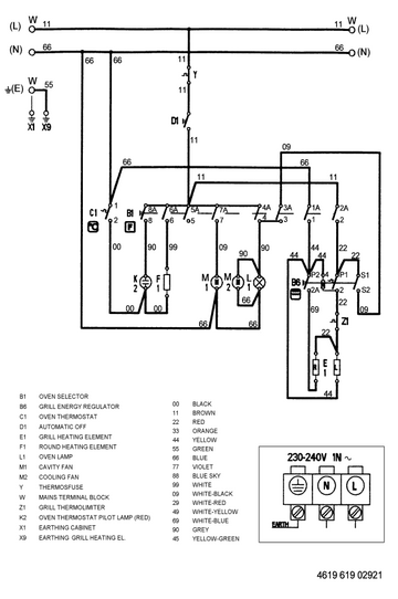
Wiring Diagram

Technical Data
Electrical Base Data
Rated Voltage | 230-240 ~ | V |
Main Connection | 230 - 240 V 1N~ 50 | Hz |
Total Connected Load | 2400 | W |
Dual Grill Total | 2200 | W |
Dual Grill Left | 860 | W |
Circulation Heating Element | 1920 | W |
Electrical Components
Auto Timer | Automatic Off |
Accessories
Pan Set Enameled | 415 x 318 | mm |
Fat Pan Enameled | 375 x 445.5 | mm |
Grid Chrome | 446.5 x 340 | mm |