
6AKP691/IX/02
6AKP691/IX/02
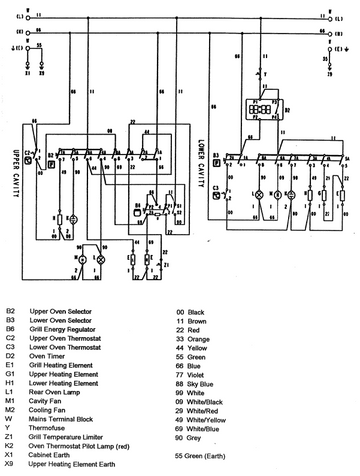
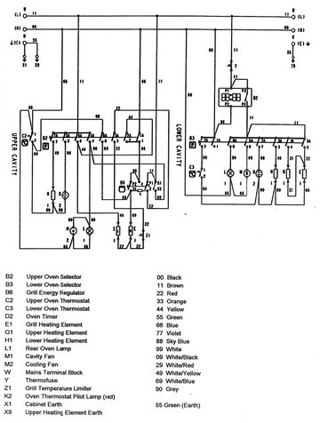
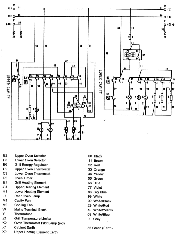
Wiring Diagram

Technical Data
Electrical Connection
Connection | Single phase and neutral | |
Rated Voltage | 230 - 240 | V |
Rated Frequency | 50 | Hz |
Rated Power (Maximum) | 4850 | Watts |
Elements - Top Oven
Griller - Left | 900 | W |
Griller - Right | 1400 | W |
Oven Top | 600 | W |
Under Oven | 900 | W |
Elements - Bottom Oven
Griller | 2450 | W |
Oven Top | 900 | W |
Under Oven | 1000 | W |
Electrical Components
Timer | Digital electronic |
Accessories
Top Oven | Fat Pan: 444.5 x 375.5 x 32.0 | mm |
Meat Tray - Enamel: 412 x 366 x 11 | mm | |
Bottom Oven | Griller Pan: 415.5 x 318.5 x 40.5 | mm |
Griller Grid - Chrome: 377 x 262 x 64 | mm | |
Oven Shelf: 446.5 x 340 mm | mm |